
Aptpodのハードウェアエンジニアの平野と申します。Aptpodでは、当社の製品を使って海外で計測をするお客様もいます。海外の計測は少し複雑の様で、時には様々な問題に直面する事があります。今年の夏、私が、28日間の長い休暇を取って、コートジボワールとベナンの家族を訪問する予定でした。そこで、アフリカへの旅行中に当社の製品を使って計測してみようと思いました。私の体験を、同僚、そしてここを読んでいる皆さんにも共有したいと思います。
私は日本語不得意なものでこのブログは先に英語で書いてから日本語に翻訳しています。原文も載せていますので英語で読みたい方はこちらからお願いいたします。
準備
システムの要求
計測したいデータとエッジコンピュータの選定
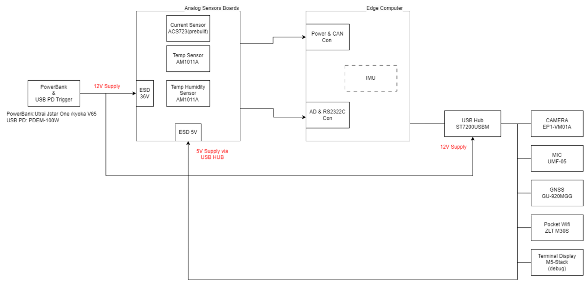
今回の計測で、ビデオ、オーディオ、CAN、GPS、周辺の温度と湿度のデータを供したいと思います。
現在、当社で販売しているハードウェアはEDGEPLANT T1ですが、
今回の旅に、Raspberry Piをベースにした産業用小型エッジコンピュータの試作機を使う事に決めました。
このエッジはT1ほど強力でありませんがより小さく、軽く、持ち運びやすいです。GPS付きLTE通信モジュール、加速度計・角速度計、CANバスやUSBポート等が含まれていて、今回の要求に十分対応できます。

電波法による通信の制限
計画で最初に直面した問題は電波法の規制でした。実際、日本で無線を利用するすべての製品が日本の電波法に準拠する必要があると同様、今回の旅に使用するLTEモジュールとアンテナが訪問する各国の電波法に準拠する必要があります。そのため、コートジボワールのARTCI、ガーナのNCA、トーゴとベナンのARCEPで、デバイスを認証する必要があります。私たちは、ポケット Wi-Fi を使用してネットワークに接続し、エッジ内の LTE モジュールを取り除くというアイデアに辿り着きました。
コートジボワールには、Orange と MTN という 2 つの大手通信会社があります(引用:総務省)。地元住民によると、Orangeは顧客サポートサービスや田舎での通信カバーが優れています。一方、MTN はベニン、トーゴ、ガーナでも利用できます。
同じポケット Wi-Fi ZLT M30S (LTE 最大 50Mbps、CDMA 5.76Mbps) を使用できるので、コートジボワール国内の旅行とコートジボワールからベニンへの地域間旅行をカバーするために MTN を使用することにしました。 MTN の 4G SIM を 1 枚挿入するだけでインターネットに接続できます。ポケット Wi-Fi の USB ポートを介してエッジ コンピューターを接続してデータを送信することもできます。
デバイスの構成
上で書いたように、エッジ コンピューターは IMU (加速度計とジャイロメーター)、1 つの CAN チャネル、ADC 用の 4 チャネル、および 2 つの USB ポートを有します。 ADC に接続するには、アナログ センサー ボードを使用して、エッジに供給する電圧と電流、周辺の温度と湿度を測定したいと思います。USB ポートについては、カメラとマイクに加えて、USB-Wifi と USB-GNSS も処理する必要があります。したがって、追加のデバイスを接続するために USB ハブ ST7200USBM (USB2.0 7 ポート) を追加しました。システムは次のようになりました。

旅のドライブレポート
アビジャンプラトーのドライブ



コートジボワールからベナンの旅



バス内の気温に関する逸話。どうやら温度の微調整はできないバスでした。そのため、ドライバーはエアコンを定期的に手動でオン/オフする必要がありました。停止中ドアを開けると車内温度が40 度に上昇し、夜間には 15 度ほどまでに低下していました。これは、計測結果で温度データが”波を打つ”理由です。


ベナンからコートジボワールの復路
復路も往路と同じシステムを利用しました。座席の下に USB ポートがあることがわかり、パワーバンクを充電しながら、帰りの旅行中に録画を続けることができました。車の最前列の座席を確保することができたので、映像を期待しました。一方、停車中には他の乗客は全員私たちの座席の前を通り過ぎたので、安全のために他のすべてのコンポーネントをバッグの中に入れておかなければなりませんでした。その結果、一部の GPS 信号が失われ、音声信号にLTE ノイズが入ってしまいました。しかし、20 時間以上の詳細なデータを取得できたため、計測は概ね成功しました。





振り返り
海外での計測として。現地のネットワークを利用し、ライブデータも日本に送信することができました。テストは成功し、GPS、ADC、IMU からの非常に有用で詳細なデータが得られました。アビジャンで使用した車両から CAN データを取得できなかったため、CAN BUS についてはまだ残念な気持ちが残っています。正確な原因をまだ特定する必要がありますが、1999 年のフォードは古すぎて、SAE J1850 PWM プロトコルしか搭載していないようです。もう一つの失望は、通信環境でした。アビジャンやアクラのような大都市周辺では、ネットワークは安定していて高速でしたが、田舎ではネットワークが遅いか、ほとんど存在しませんでした。このような状況では、ビデオやオーディオ チャンネルなどのオンサイト データを確認して修正することは困難でした。
この旅行での発見の 1 つは、IMU と GPS データを使用して、バリケード、バンパー、ポットホールなどの道路状況をリアルタイムでレポートできることです。本記事が弊社システムをご利用いただく際の一助となれば幸いです。最後まで読んで頂いてありがとうございました。